Understanding Hydrant Pipe Connections: A Comprehensive Guide

B.Osunstate 75 views
Understanding Hydrant Pipe Connections: A Comprehensive Guide

Understanding Hydrant Pipe Connections: A Comprehensive Guide

Hey everyone! Today, we’re diving deep into something super important for fire safety: hydrant pipe connections . These aren’t just random pipes and fittings; they’re the lifelines that deliver water to fight fires. So, let’s break down everything you need to know about them, from the basics to the nitty-gritty details, ensuring you’re well-informed. After all, understanding these connections can make a huge difference in an emergency!

What Exactly are Hydrant Pipe Connections?

So, what exactly are hydrant pipe connections ? Think of them as the unsung heroes of fire protection. They’re the network of pipes, fittings, and valves that connect fire hydrants to a water source. This system is designed to provide firefighters with a reliable supply of water when they need it most. It’s a crucial part of a building’s fire protection system and public infrastructure. Without these connections, getting water to the fire would be a massive headache, right?

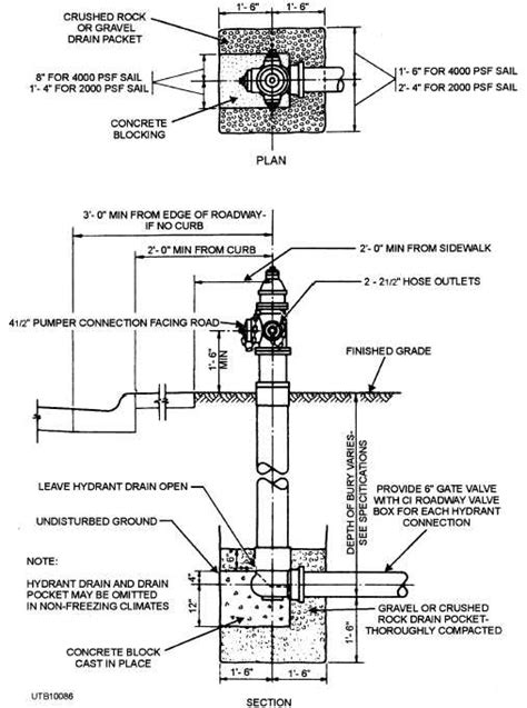
The whole setup generally includes underground pipes, which are often made of durable materials like ductile iron, to withstand the pressure and potential damage from the environment and traffic. These pipes are strategically placed to ensure that fire hydrants are accessible throughout a city or building. Then you have the above-ground fire hydrants themselves, which are the visible access points for firefighters. The hydrant is connected to the underground pipe network via a connection that allows water to flow quickly. There is also usually a valve system to control the flow of water, which is super important for maintenance and in case of emergencies. So, these hydrant pipe connections are a whole system, not just a bunch of pipes.

The specific types of connections can vary depending on where you are. Some places might use threaded connections, which are simple and reliable. Others might go for flanged connections, which offer a more robust seal and are easier to assemble and disassemble for maintenance. Then, there are also grooved couplings, which are becoming really popular because they’re quick to install and provide a secure connection. Whatever the type, the goal is always the same: to provide a quick, reliable, and leak-proof way to get water flowing.

Now, the materials used in these connections also matter a lot. You’ll typically see ductile iron, as mentioned, for the underground pipes, because it’s super strong and corrosion-resistant. For the fittings and valves, you might find ductile iron, brass, or even stainless steel, which resist corrosion. All of these materials are selected because they can handle high water pressure and are durable enough to last for years, even in tough conditions. Remember, these connections have to withstand a lot – from the weight of the ground above to the sudden bursts of pressure when a fire hydrant is opened. So, the materials have to be up to the task!

The Key Components of Hydrant Pipe Connections

Okay, let’s get into the nitty-gritty of the key components that make up a hydrant pipe connection system. Understanding each part is essential for ensuring that the entire system functions effectively and reliably when needed. We’re talking about the backbone of fire protection here, so it’s super important to know what makes it tick!

First up, we have the underground pipes. These are the workhorses of the system, running beneath streets and buildings to get water where it needs to go. They’re usually made of ductile iron, as mentioned before, because this material is tough enough to handle the constant pressure and any outside forces, like ground movement or traffic. The size of these pipes varies depending on the needs of the area, but they’re designed to deliver a high volume of water quickly. Proper installation is key here, to avoid leaks or damage that can mess up the water supply.

Next, we’ve got the fittings. These are the connectors, the elbows, tees, and reducers that allow the pipes to change direction, split into multiple branches, or adjust in size. They’re made from durable materials like ductile iron or sometimes brass or stainless steel, which can resist corrosion and maintain their integrity under pressure. Fittings have a super important job, making sure that the water flows smoothly and efficiently throughout the system. Without good fittings, you’d be looking at leaks, pressure drops, and a less-than-ideal water supply.

Then there are the valves. Valves are the traffic controllers of the hydrant pipe connection system. They allow you to turn the water on or off in specific sections of the network. There are different types of valves, including gate valves, which are used for fully opening or closing the water flow, and butterfly valves, which are used to control the water flow. These are essential for maintenance, repairs, and isolating sections of the system without shutting down the entire water supply. They’ve got to be reliable, because nobody wants a valve failing when it’s needed most!

The fire hydrants themselves are also crucial, of course. These are the visible part of the system and where firefighters connect their hoses. They have outlets that fit standard fire hose connections and a main valve to control the water flow. Fire hydrants are designed to withstand high pressure and the wear and tear of being used in emergencies. They need to be visible, accessible, and in good working order to ensure a quick and effective response to a fire.

Finally, we’ve got the couplings. Couplings are the connectors that join the pipes and fittings together. There are different types, including threaded couplings, flanged couplings, and grooved couplings. Threaded couplings are simple and easy to install, while flanged couplings provide a robust, leak-proof connection, making them ideal for high-pressure situations. Grooved couplings, on the other hand, are quick to install, which can save a lot of time. The right coupling depends on the type of pipe, the pressure requirements, and the maintenance needs of the system. The connection has to be strong and reliable, with no leaks allowed.

Common Types of Hydrant Pipe Connections

Let’s dive into the different types of hydrant pipe connections you might come across. Understanding the specific types can help you better understand the nuances of fire protection systems and their unique advantages and disadvantages. This is the fun part, guys!

One of the most common types is the threaded connection. These are pretty straightforward, with pipes and fittings that have threads that screw together. They’re easy to install and ideal for smaller-diameter pipes. The plus side is that they’re cheap and easy to work with, but the downside is that they may not be as robust or as resistant to leaks as other types, especially in high-pressure situations. They’re still a reliable choice for less demanding applications.

Then there are the flanged connections. These involve pipes and fittings with flat faces that are bolted together, with a gasket in between to create a watertight seal. Flanged connections are super strong and are often used in high-pressure applications. They’re great because they provide a secure and leak-proof seal. They’re also relatively easy to disassemble for maintenance. The downside is that they might be more expensive and can take a little more time to install than some other types.

Grooved couplings are another popular choice, particularly for larger-diameter pipes. These use grooves cut into the ends of the pipes and fittings, which are connected using a coupling and a gasket. The main advantage of grooved couplings is speed. They’re quick and easy to install, which can save a ton of time during installation and repairs. They’re also flexible and can handle some pipe movement, which is a great bonus. They’re not as common in extremely high-pressure situations, but they’re a versatile and efficient solution in many fire protection systems.

Welded connections create a permanent seal by fusing the pipes and fittings together. These are extremely strong and durable, but they require specialized equipment and expertise to install. Once welded, it can be hard to modify the connections, so this type is best for installations where you don’t anticipate needing to change things later on. Welded connections are super reliable because they create a leak-proof seal, but again, the installation process is more involved.

Finally, we have compression fittings. These use a nut and a ferrule to create a seal around the pipe. They’re typically used for smaller-diameter pipes and are easy to install, which is great for quick repairs or adjustments. They are not suitable for high-pressure situations because they are not as robust as the other types. So, understanding the different types of hydrant pipe connections ensures you can assess and maintain fire protection systems. Each type has its place, and the best choice depends on the specific needs of the job.

Important Considerations for Installation and Maintenance

Okay, let’s switch gears and talk about some super important considerations for installing and maintaining hydrant pipe connections . These systems are only as good as the care and attention they receive. That’s why proper installation and regular maintenance are so essential. Let’s make sure we’re on the same page with how to make the best of this.

First off, when it comes to installation, you’ve got to follow all the local codes and regulations. These rules are in place to ensure that the system is safe and effective. They cover things like pipe materials, the depth of burial, the spacing of hydrants, and how the connections are made. Compliance is non-negotiable! You’ve also got to ensure you’re using qualified professionals for the job. Plumbers and technicians need the right skills, knowledge, and equipment to install the system correctly. A poorly installed system is going to be prone to leaks, malfunctions, and, worst of all, failure during a fire. Quality installation saves lives and protects property.

Material selection is also super important. As mentioned, the materials must be suitable for the environment and the pressure requirements of the system. Underground pipes should be made of durable, corrosion-resistant materials like ductile iron or PVC. Fittings, valves, and couplings should be made of materials that can withstand high pressure and the elements. Choosing the right materials ensures the longevity and reliability of the system.

Regular inspection and maintenance are vital to keeping the system in top condition. This involves checking for leaks, corrosion, and any signs of damage. Valves should be tested to ensure they open and close properly, and the entire system should be flushed periodically to remove any sediment or debris. Hydrants must be inspected and tested regularly to make sure they deliver water at the proper flow rate and pressure. Maintenance is not just about fixing problems; it’s about preventing them. A well-maintained system is far more likely to function correctly in an emergency, which is what it’s all about!

Repairing any damage or leaks promptly is also a must. Ignoring minor issues can lead to bigger problems down the line, so you should address these immediately. Repairs should always be carried out by qualified professionals. Make sure you use the right tools and replacement parts to ensure a proper and lasting repair. Don’t cut corners when it comes to repairs, guys!

Troubleshooting Common Issues with Hydrant Pipe Connections

Okay, guys, let’s talk about some common issues you might encounter with hydrant pipe connections and how to troubleshoot them. Even with the best installation and maintenance, problems can still pop up. But don’t worry, here’s what you need to know to diagnose and fix them.

One of the most frequent problems is leaks. Leaks can happen at any point in the system, whether it’s at the joints, the valves, or the hydrants themselves. If you suspect a leak, the first step is to visually inspect the connections. Look for wet spots, puddles, or any signs of water seepage. If you find a leak, try to determine its source. It might be a loose connection, a damaged gasket, or even a crack in the pipe. Tightening a loose connection may solve the problem. Replace any damaged gaskets or parts. If the leak is severe or you can’t identify the cause, it’s best to call in a professional.

Low water pressure can also be a significant issue. This can make it difficult for firefighters to fight fires. Low pressure can be caused by a variety of factors. These include closed or partially closed valves, blocked pipes, or even insufficient water supply from the main. To troubleshoot low pressure, first check all the valves in the system to ensure they are fully open. Look for any blockages by flushing the system. Make sure the water supply from the main is sufficient for the hydrant. If the pressure is still low, there may be a problem with the pipes or the main water supply, and you should call a professional.

Corrosion is another common concern, especially in older systems. Corrosion can weaken pipes and fittings, leading to leaks and failures. It’s important to regularly inspect the pipes for signs of corrosion, such as rust or pitting. If you find corrosion, assess the severity of the damage. For minor corrosion, you might be able to clean and treat the affected areas. More severe corrosion may require replacing the damaged pipes or fittings. Consider using corrosion-resistant materials to prevent future problems. Regular maintenance, including cleaning and inspection, can help catch corrosion early.

Freezing can damage hydrant pipe connections , particularly in cold climates. Water expands when it freezes, which can burst pipes and fittings. To prevent freezing, insulate the pipes and hydrants. Make sure they are buried deep enough below the frost line. Ensure that hydrants are properly drained after use. If you suspect that a pipe has frozen, do not try to thaw it yourself unless you are qualified. Call in a professional to thaw the pipes safely to avoid further damage.

Finally, blockages can occur from sediment, debris, or even foreign objects getting into the pipes. Blockages will reduce the water flow and can cause significant pressure drops. To identify blockages, flush the system to try to clear any debris. If the blockage persists, you may need to use specialized equipment like a pipe camera to locate the blockage. Blockages are best handled by qualified technicians, so call for help if you’re not sure how to proceed. Proactive maintenance, like regular flushing, will help keep the system clear. By addressing these common issues quickly, you can ensure that the system remains reliable and effective.

The Role of Hydrant Pipe Connections in Fire Safety

Let’s wrap things up by looking at the critical role that hydrant pipe connections play in fire safety. We’ve covered a lot, but understanding the impact of these systems is crucial. You see, they’re not just pipes and fittings; they’re essential for protecting lives and property. Let’s delve in!

The primary function of these connections is to provide firefighters with a reliable and accessible water source. In a fire, every second counts. A quick and ample supply of water can make all the difference between extinguishing a fire quickly and a devastating loss. Firefighters depend on these connections to ensure they can fight the fire as efficiently as possible. Without a reliable water supply, firefighters’ jobs become much harder, and the fire can spread rapidly. Proper installation, maintenance, and regular inspection of these systems are critical to ensure they work when needed most.

These connections are also designed to meet specific standards and regulations, such as those set by NFPA (National Fire Protection Association). These standards ensure that the systems are designed and maintained to a certain quality, which helps guarantee their reliability and effectiveness. These standards specify pipe materials, hydrant spacing, water pressure, and other critical aspects of the system. Compliance with these standards helps reduce the risk of fire-related damage and loss. Fire protection systems must be maintained in good working order to remain compliant. Compliance protects both property and lives.

Furthermore, these systems contribute to overall community safety by providing a robust infrastructure for fire protection. A well-maintained and reliable system reassures residents and businesses that help is available when they need it. The presence of these connections reduces the risk of widespread damage and helps protect critical infrastructure. The better the water supply, the quicker a fire can be put out. Proper fire protection infrastructure supports strong and resilient communities. So, the next time you see a fire hydrant, remember the critical role it plays in keeping everyone safe.

Conclusion

So there you have it, guys! We’ve covered a lot about hydrant pipe connections , from the various components and types to the critical importance of installation, maintenance, and troubleshooting. These systems are an essential part of our fire protection infrastructure. They protect lives and property every day. Now you’re all set to appreciate the importance of these systems. Stay safe, and always be aware of the importance of fire safety!